Featured
Last news
Global South needs $2 trillion a year to tame, cope with climate
Developing and emerging countries -- excluding China -- need investments well beyond $2 trillion annually by 2030 if the world is to stop the global warming juggernaut and cope with its impacts, according to a UN-backed report released Tuesday.
Renault to reorganise towards electric future
French automaker Renault will pitch investors Tuesday on its planned green revamp, with two spin-offs: a new electric-vehicle unit and a subsidiary for thermal and hybrid assets.
Cities under strain: India's predicted urban boom
India is projected to see an explosion in its urban population in the coming decades, but its cities already cannot cope and climate change will make living conditions harsher still.
Wounded whale washes ashore in northern France
A 7.6-metre (25-foot) whale, wounded but alive, was discovered stranded on a beach in northern France on Monday, authorities said, with experts hoping the rising tide will help the cetacean back on its way.
World leaders gather for climate talks under cloud of crises
World leaders meeting Monday for climate talks in Egypt are under pressure to deepen cuts in emissions and financially back developing countries already devastated by the effects of rising temperatures.
COP27: Financing for climate damages gets a foot in the door
UN climate negotiations on Sunday offered a sliver of hope and "solidarity" for developing countries battered by increasingly costly impacts of global warming, in agreeing to discuss the thorny issue of money for "loss and damage".
Hundreds arrested after Schiphol climate protest
Dutch border police on Saturday arrested hundreds of climate activists who clambered over fences and gates at Amsterdam's Schiphol airport and occupied an apron for private jets, which they said should be banned.
Activists glue hands to Goya frames at Prado: Spanish police
Two climate activists on Saturday each glued a hand to the frames of two paintings by Spanish master Francisco Goya at the Prado museum in Madrid, police said.
S.Africa to press rich nations for more money at COP27
South Africa needs much more money to green its economy than what rich nations have promised so far, President Cyril Ramaphosa said on Friday, ahead of a key global climate summit.
Climate activists hurl pea soup on Van Gogh in Rome
A group of activists on Friday splashed pea soup onto a Vincent van Gogh masterpiece in Rome, in a protest they warned will continue until more attention was paid to climate change.
Kenya drought kills more than 200 elephants
More than 200 elephants and hundreds of zebras and gnus have died in Kenya's worst drought in four decades, the country's tourism minister said on Friday.
India's capital to shut schools as toxic smog chokes city
Primary schools in India's capital New Delhi will shut to protect children from the toxic smog choking the megacity of 20 million people, authorities said Friday.
Egypt's COP27 climate summit comes at a 'watershed moment'
Leaders of a divided world meet in Egypt on Monday tasked with taming the terrifying juggernaut of global warming as they face gale-force geopolitical crosswinds, including the war in Ukraine and economic turmoil.
Arctic fires could release catastrophic amounts of C02: study
Global warming is responsible for bigger and bigger fires in Siberia, and in the decades ahead they could release huge amounts of carbon now trapped in the soil, says a report out Thursday.
No 'easy road' for Brazil's Lula, as world awaits Amazon action
Brazil's president-elect Luiz Inacio Lula da Silva is facing a tough battle to halt the destruction of the Amazon, with the weight of global expectation on his shoulders before he even takes office.
UN calls on nations to 'urgently' boost climate funds
Climate change impacts battering vulnerable countries threaten to outstrip efforts to adapt to global warming, the UN warned Thursday, with a "significant" amount of international funding help recycled from other purposes.
'Hazardous' smog chokes India's capital
Smog in New Delhi hit "hazardous" levels on Thursday as smoke from thousands of crop fires in northern India combined with other pollutants to create a noxious grey cocktail enveloping the megacity.
UK's Sunak U-turns on attending COP27 in Egypt
Britain's new prime minister Rishi Sunak on Wednesday announced he will join the UN climate conference in Egypt after all, having provoked anger for refusing to attend the global event early into his tenure.
In Bolivia, Lake Poopo's 'water people' left high and dry
An abandoned boat rests on the cracked earth where formerly it floated. Lake Poopo, once Bolivia's second-largest, has mostly disappeared -- taking with it a centuries-old culture reliant entirely on its bounty.
Nile is in mortal danger, from its source to the sea
The pharaohs worshipped it as a god, the eternal bringer of life. But the clock is ticking on the Nile.
S.Africa will need $500 bn to reach net zero: World Bank
South Africa, one of the world's largest greenhouse gas emitters, will require at least half-a-trillion dollars to achieve carbon neutrality by 2050, the World Bank said Tuesday.
Ardern in a flap as wren rocks N. Zealand's bird beauty contest
A tiny mountain-dwelling wren was the surprise winner Monday of New Zealand's controversial bird of the year competition, which even had Prime Minister Jacinda Ardern in a flap.
More than 6,000 baby turtles are released in Peru
More than 6,000 hatchlings of three species of endangered turtles have been released into lakes and lagoons in Peru's Amazon basin to help them repopulate, officials said Saturday.
Heat waves cost poor countries the most, exacerbating inequality
Heat waves, intensified by climate change, have cost the global economy trillions of dollars in the last 30 years, a study published Friday found, with poor countries paying the steepest price.
Global warming palpable for 96% of humans: study
Whether they realised it or not, some 7.6 billion people -- 96 percent of humanity -- felt global warming's impact on temperatures over the last 12 months, researchers have said.
The Amazon: a burning question absent in Brazil vote
Felipe Guimaraes leaps on and off a surfboard on the sand as he shows tourists the basics of surfing. Here, on Rio de Janeiro's Ipanema beach, the stricken Amazon could not feel further away.
Greeks turn to firewood to heat homes amid energy crisis
Residents of the Athens suburb of Glyfada who are struggling to heat their homes as energy prices soar now have an option -- free firewood from the local council.
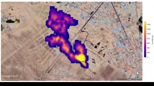
New NASA tool helps detect 'super-emitters' of methane from space
NASA scientists, using a tool designed to study how dust affects climate, have identified more than 50 spots around the world emitting major levels of methane, a development that could help combat the potent greenhouse gas.
Partial solar eclipse begins in Iceland headed towards India
A partial solar eclipse began over Iceland on Tuesday as the rare celestial spectacle started to make its way east across a swathe of the Northern Hemisphere.
Singapore targets net zero by 2050, eyes hydrogen power
Singapore announced Tuesday it aims to achieve carbon neutrality by 2050, giving a firm date for the first time, and will look at using hydrogen as a major power source.
Post-Diwali Delhi wakes to toxic firecracker smog
New Delhi woke to toxic smog on Tuesday after Diwali revellers defied a firecracker ban and risked jail to celebrate the annual Hindu festival.
'We don't eat lithium': S. America longs for benefits of metal boon
The turquoise glimmer of open-air pools contrasts sharply with the dazzling white of salt flats in Latin America's "lithium triangle," where hope resides for a better life fueled by a metal bonanza.